Температура пара : 185-540°C
Рабочее давление : 1.0~9.8МПа
Применение : Рекуперация отходящего тепла
Номинальная производительность испарения : 5 ~ 75 т/ч
Применение : Котел химической промышленности, Фармацевтическая промышленность, Котел сахарной промышленности, Котел пивоваренной промышленности
Электронная почта : [email protected]
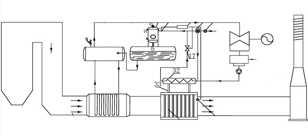
На коксохимическом заводе образуется большое количество отработанного газа. Чтобы восстановить газ с температурой 550 ~ 900 ℃, компания Xinli Boiler разработала котлы-утилизаторы для коксования, основанные на особых характеристиках коксохимической промышленности. Этот тип тепла и дыма имеет те же характеристики, что и тепло углерода дымовых газов. Дополнительный котел с автоматической газовой горелкой для эффективного сгорания. Поэтому, помимо дополнительного сжигания, все котлы-утилизаторы имеют одинаковую или схожую конструкцию.
Новый коксовый котел-утилизатор, высокоэффективная передача тепла, разделение функций печи сажи, а также его новая компактность, низкая стоимость, небольшая занимаемая площадь и высокая эффективность, защита окружающей среды, энергосбережение, ведущий внутренний уровень.


Теплопередача выхлопных газов и воды/пара происходит на поверхности, внешняя часть тепловой трубы выхлопных газов имеет ребра, поэтому площадь теплопередачи увеличивается, а коэффициент теплопередачи увеличивается.

Температуру стенки трубки можно регулировать, регулируя соотношение горячей и холодной поверхности тепловой трубки. Повышает температуру и позволяет ей превышать температуру точки росы или максимальную площадь коррозии, что может предотвратить коррозию, продлить срок службы.

Во время работы из-за большого количества выхлопных газов не происходит утечка воздуха и воды с холодной стороны на горячую, обеспечивая безопасную работу системы.

В целом, при добавлении оборудования для рекуперации отходящего тепла сопротивление горячих выхлопных газов увеличивается примерно до 1500 Па. Повреждение одной или нескольких тепловых трубок не влияет на общее использование оборудования.
| Модель | Номинальная испарительная способность (т/ч) | Номинальное давление (МПа) | Температура пара (℃) | Температура питательной воды (℃) |
| Q45/850-15-2.45/400 | 15 | 2.45 | 400 | 104 |
| QC170/650-35-3.82/450 | 35 | 3.82 | 450 | 104 |
| Q90/950-35-3.82/450 | 35 | 3.82 | 450 | 105 |
| BQ36/650-35-3.82/450 | 35 | 3.82 | 450 | 104 |
| BQ60/800-35-3.82/450 | 35 | 3.82 | 450 | 150 |
| Q158.7/700-35-3.82/450 | 35 | 3.82 | 450 | 104 |
| Q130/850-45-3.82/450 | 45 | 3.82 | 450 | 142 |
| Примечание: Компания Xinli Boiler может разработать конструкцию котла-утилизатора отходящего тепла по индивидуальному заказу в соответствии с фактическим спросом. | ||||
Бангладеш | Котел-утилизатор
Южная Африка | Горячее топливо с углем
Соединенные Штаты | Газовый паровой котел
Сербия | Горячий котел биомассы