Рабочее давление : 1 ~ 3.8 МПа
Температура пара : 185 ~ 450 ℃
Применение : Рекуперация отходящего тепла
Номинальная производительность испарения : 4 ~ 30 т/ч
Применение : Котел центрального отопления, Котел химической промышленности, Котел сахарной промышленности, Бумажно-перерабатывающая промышленность
Электронная почта : [email protected]
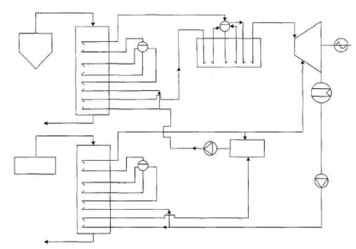
Котлы-утилизаторы углеродной вращающейся печи используют отходящее тепло отходящих газов из углеродной вращающейся печи или угольной печи для производства перегретого пара для турбонатора или жизни.После прокаливания газ имеет высокую температуру (от 900 до 1100 градусов Цельсия), низкую содержание пыли (~ 5 г/Нм3) и более высокое содержание SO в дымовых газах, поэтому котёл-утилизатор в нашей компании решает вышеуказанные проблемы, в нем используется вертикальная структура для уменьшения занимаемой площади, прямоугольное ребро и мембрана стене уменьшить объем котла.


Компактная конструкция по сравнению с традиционным котлом-утилизатором углеродной вращающейся печи занимает небольшую площадь, требует низких инвестиций в инфраструктуру, усовершенствованной конструкции и превосходных характеристик.

Высокая механическая прочность, ударопрочность, высокая адаптируемость к нагрузке, простота в эксплуатации.

Двухступенчатое разделение газа и твердых веществ в печи, высокая эффективность удаления пыли и защита окружающей среды.
| Модель | Номинальная испарительная способность (т/ч) | Номинальное давление (МПа) | Температура пара (℃) | Температура выхлопных газов (℃) |
| Q11/950-4-2.5/400 | 4 | 2.5 | 400 | 190 |
| Q11/950-4-2.5/450 | 4 | 2.5 | 400 | 170 |
| Q11/900-4-2.5/400 | 4 | 2.5 | 400 | 155 |
| Q15/800-5-2.6/400 | 5 | 2.6 | 400 | 180 |
| Q15/800-5-2.6/400 | 5 | 2.6 | 400 | 180 |
| Q26.8/900-9.8-2.5/400 | 9.8 | 2.5 | 400 | 159 |
| Q38.2/930-15-2.5/400 | 15 | 2.5 | 400 | 148 |
| Q50/1100-25-2.5/400 | 25 | 2.5 | 400 | 150 |
| Q72/860-25-3.82/450 | 25 | 3.82 | 450 | 189 |
| Примечание: Компания Xinli Boiler может адаптировать конструкцию котла-утилизатора отработанного тепла в соответствии с фактическим спросом. | ||||
Бангладеш | Котел-утилизатор
Южная Африка | Горячее топливо с углем
Соединенные Штаты | Газовый паровой котел
Сербия | Горячий котел биомассы